Układ klimatyzacji
Przejdź do nawigacji
Przejdź do wyszukiwania
Przed MR91
[edytuj]Caro
[edytuj]Opcjonalny układ klimatyzacji 'Alex', oferowany za dopłatą w wersjach silnikowych OHV
Eksport
[edytuj]Znane są przypadki klimatyzacji w polonezach eksportowanych do Chin
Krótkie serie
[edytuj]W klimatyzację były wyposażone niektóre prototypowe egzemplarze polonezów rover. Prawdopodobnie te same rozwiązania zastosowano w polonezach 16v wykorzystywanych przez premiera Waldemara Pawlaka[1].
Plus
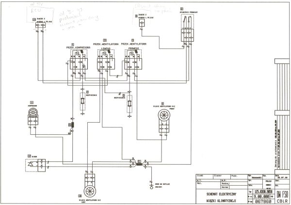
[edytuj]- Konstrukcja układu przewietrzania poloneza w wersji plus była od razu przystosowana do rozbudowania o układ klimatyzacji - wskazuje na to panel sterowania z zaślepką w miejscu przycisku AC oraz zespół nagrzewnicy z przetłoczeniem pod parownik. Klimatyzacja występowała jako wyposażenie opcjonalne polonezów z silnikami OHV i Diesel, nie była oferowana do polonezów Rover. Układ wykorzystywał elementy z pojazdów Daewoo oraz produkty firmy Delphi. Polonezy OHV z klimatyzacją były dodatkowo wyposażane w dwuwiatrakową chłodnicę wody oraz alternator Elmot o mocy 80A.

- Kompresor: Delphi/Harrison V5
- Wymiary parownika: 195x225x90
- Wymiary skraplacza: 540x370x20
- Wentylatory na skraplaczu: SPAL Type VA07-AP12/C-31S